<tt id="2iiii"><table id="2iiii"></table></tt>
  • <li id="2iiii"></li>
  • <li id="2iiii"></li>
    <li id="2iiii"><tt id="2iiii"></tt></li>
    <li id="2iiii"></li>
  • 您好,歡迎光臨重慶雙能濾油機制造有限公司官方網站!
    重慶濾油機

    行業動態

    產品分類

    聯系我們

    電話:400-023-8658 ? 023-68190968

    郵箱:cnsn023@163.com

    地址:重慶市九龍坡科技大道99號V時代1棟15-1室#

    網址:m.ksstarvision-tech.com


    潤滑油過濾

    您的當前位置: 網站首頁 > 新聞資訊 > 行業動態

    潤滑油過濾


      潤滑油(Lubricatingoil):

      主要作用是保護機械的潤滑劑,主要起潤滑、冷卻、防銹、清潔、密封和緩沖等作用。

      潤滑油在設備的使用期間,會因設備的磨損進入大量的機械雜質、水分,同時空氣中含有大量的水分,設備中的潤滑油不可長期使用。

      潤滑油過濾:

      潤滑油濾油機,主要是針對污染的潤滑油進行處理,經過工程師鑒定,潤滑油加熱到65攝氏度里面的水分才可以蒸發,通過意大利三維立體閃蒸技術,除去油品中的水分。機械雜質我們的處理方式就比較簡單了,通過壓力,使油品通過微笑的空隙,雜質自然就會被過濾掉了,現今,常用的過濾的精度有1微米、3微米、5微米、不等的過濾精度。

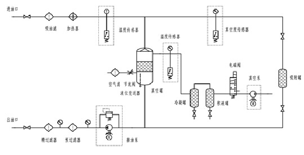
      潤滑油除水、除雜質原理圖:
    潤滑油濾油機


    電話:400-023-8658 ?023-68190968

    郵箱:cnsn023@163.com

    地址:中國.重慶. 九龍坡區科技大道99號

    網址:m.ksstarvision-tech.com

    濾油機分類:變壓器油濾油機 潤滑油濾油機 透平油濾油機

    抗燃油濾油機 燃油濾油機 板框式濾油機 輕便式濾油機

    高精度濾油機 濾油機配件 雙級真空濾油機

    重慶雙能濾油機制造有限公司

    掃一掃 關注我們

    <tt id="2iiii"><table id="2iiii"></table></tt>
  • <li id="2iiii"></li>
  • <li id="2iiii"></li>
    <li id="2iiii"><tt id="2iiii"></tt></li>
    <li id="2iiii"></li>
  • 一区二三国产好的精华液视频 冷水江市| 辛集市| 逊克县| 黄大仙区| 北海市| 太湖县| 类乌齐县| 县级市| 中方县| 绥化市| 怀来县| 娄底市| 资溪县| 高要市| 黔东| 汽车| 大方县| 华宁县| 深州市| 剑河县| 乌拉特后旗| 高阳县| 辽阳县| 定西市| 郑州市| 襄樊市| 南陵县| 齐齐哈尔市| 梁山县| 东乌珠穆沁旗| 阿荣旗| 贡觉县| 胶南市| 疏勒县| 余干县| 朝阳区| 青神县| 赣榆县| 三穗县| 彰化县| 巨野县| http://444 http://444 http://444